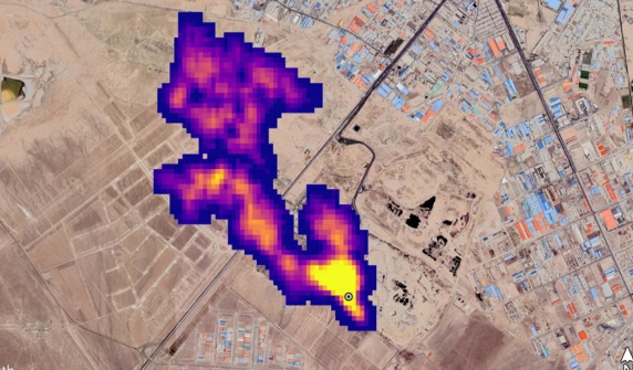
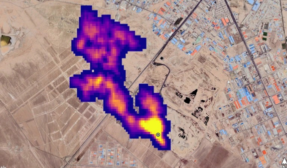
▲国际太空站上的EMIT仪器,可以明显的发现地面上的甲烷排放。(图/NASA)
北溪天然气管线爆炸后,管线内大量的天然气逸散在环境中,这对环境伤害多大并没有定论,现在或许可以判断了。美国航天总署NASA表示,他们在国际太空站(ISS)上安装了侦测甲烷侦测仪器,可以发现特别严重的甲烷泄漏地点,已标出了50处之多。
半岛电视台(Aljazeera)报导,NASA 周二表示,被称为“地球表面矿物尘源调查 ”( Earth Surface Mineral Dust Source Investigation,EMIT)的侦测器已在今年 7月安装在国际太空站上,天然气甲烷也能被仪器所识别,并且标出在中亚、中东和美国西南部等地有50多处甲烷超级排放源。
这些甲烷热点来源各不同,有些是庞大的石油和天然气设施,有些则是大型垃圾填埋场,垃圾腐败也会造成甲烷生成。
NASA署长尼尔森(Bill Nelson)说:“甲烷是一种比二氧化碳更严重的温室气体,由甲烷造成了全球气温上升,大约占了30%的原因;因此控制甲烷排放,是控制全球暖化的重要关键。EMIT将有助于查明甲烷排放来源,也就能从源头停止。”
距离地表400公里的国际太空站,以90 分钟绕地球一圈,因此EMIT也是持续监控地表,它的成像光谱仪,可以识别各种尘埃的矿物成分,但是事实证明,它也擅长检测甲烷排放。
喷气推进实验室(JPL)在星期二展示EMIT的效果,拍摄到土库曼的石油天然气基础设施,从成像光谱仪下,相当明显的天然气散入天空,延伸高度超过32公里。
土库曼是世界最大的天然气生产国,科学家估计,这道土库曼的天然气外泄流,以每小时50,400公斤的流量持续逸散甲烷,与2015年洛杉矶附近的阿利索峡谷气田 (Aliso Canyon gas field) 井喷事件相当,那是美国历史上最大的甲烷意外释放之一。
甲烷虽然排放量低于二氧化碳,但是它的温室效应是二氧化碳的80倍;而且甲烷会自行分解,大约只会存在十年,这意味着减少甲烷排放,对阻止地球暖化的效果更为直接。
来源:中时新闻网





